電話:13570151199
傳真:020-39972520
郵箱:hanyan@hanyancarbon.com
地址:廣東省廣州市番禺區東環街番禺大道北555號天安總部中心30號樓6層
活性炭吸附用來除濕的效果
室內空氣濕度是現代社會和提高生產力的重要因素之一。如果想要室內環境舒適,則需要將濕度保持在40%–60%的范圍內;钚蕴渴且环N高度多孔的碳基吸附劑,被認為是一種無毒且熱穩定的材料。活性炭具有吸附空氣和水雜質的能力,例如廢氣、有毒化合物、重金屬、細菌和病毒等;钚蕴窟具有獨特的吸水性能,如在高相對濕度下去除能力強,所以我們這次研究活性炭的去濕效果。
吸附劑的除濕計算
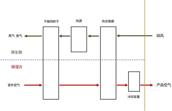
為了對比活性炭的去濕效果,我們對比了硅膠干燥劑。每種材料的除濕能力使用圖1所示的示意圖進行理論分析。后面的水吸附研究是使用具有合適孔隙特性的活性炭和硅膠作為參考材料進行的。使用磁懸浮吸附測量裝置進行實驗,重量測量誤差為±0.002%和0.01℃的溫度精度。吸附測量在30℃、35℃和40℃下進行。在測量之前,樣品在真空條件下在110℃下脫氣5小時。使用從0.1到0.9的P/P0范圍進行吸附測量。通過控制液體-蒸汽源的溫度來提供進入腔室的水蒸汽壓力劑量。在測量過程中自動收集每個點的等溫線和動力學數據。

圖1:活性炭除濕示意圖。
活性炭的表面形態
使用掃描電鏡在不同放大倍數下觀察氧化前(活性炭1)和氧化后(活性炭2)的表面形貌。根據SEM顯微照片在圖2,兩者的活性炭具有不同的形狀和孔的尺寸高度異質的表面。

圖2:除濕活性炭1、2的SEM圖像。
活性炭的水吸附研究
不同碳化溫度制備的活性炭1、2具有相似的吸附形狀,水的吸附形狀、吸收和滯后受表面官能團、孔徑、孔體積和孔連通性的強烈影響。為了解釋這一點,圖3說明了活性炭吸附水的理論機制。并非所有官能團對水分子都具有相同的親和力。但是羧基可以有很好吸引水分子。這次制造的活性炭具有羧基官能團,然后理論上作為水附著在活性炭表面的初始位點(圖3-1)。隨著更多的水被吸附,水-水開始通過氫鍵相互作用,然后形成簇(圖3-2)。如果每個官能團之間的距離足夠近,在合適的孔徑和大量或可接近的活性官能團,每個相鄰的水團可以合并并填充微孔(圖3-3);钚蕴康倪@種吸附能力的提高主要是由于在溫和條件下經過空氣處理后含氧表面官能團的增加和活性炭的孔隙發展引起的。

圖3:活性炭表面水蒸氣吸附機理。
活性炭吸附用來除濕的效果,我們研究制備了適合吸附除濕的活性炭的優化方法。將物理性質和除濕能力與硅膠干燥劑進行了比較。結果表明,根據炭化活化氧化制成的活性炭具有很好的吸水性能,并且比表面積和孔體積比原來的增加了60%以上,從而提高了吸水能力。根據水蒸氣吸附行為,可以得出結論,活性炭上的水吸附主要是由于與活性層的相互作用,然后在微孔中形成簇。本研究結果表明,活性炭可以作為替代干燥劑材料處理潮濕空氣條件,填補熱帶潮濕地區除濕需求缺口。因此,有必要進一步研究使用制備的材料改善材料性能和系統性能。
文章標簽:椰殼活性炭,果殼活性炭,煤質活性炭,木質活性炭,蜂窩活性炭,凈水活性炭.推薦資訊
- 2025-10-10活性炭金屬改性對氫的吸附
- 2025-09-29活性炭吸附有機微污染物
- 2025-09-17活性炭去除對羥基苯甲醚
- 2025-09-09活性炭從水溶液中吸附苯酚
- 2025-08-27活性炭從水溶液中分離甲乙酮
- 2025-08-19活性炭對鈷離子的吸附與去除
- 2025-07-30活性炭用于強汞的去除
- 2025-07-23活性炭超聲輔助吸附黃金
- 2025-07-16活性炭載二氧化鈦協同去除二氯甲烷
- 2025-07-09活性炭從水中吸附脂多糖
- 2025-07-03活性炭凈化銅污染的生物柴油
- 2025-06-25活性炭從水中去除聚氯乙烯微塑料
